深度分析 | 物位測量技術應用及發展
【文章導讀】 20世紀二次大戰以后,隨著經濟的恢復發展,電力、冶金、化工、石化、采礦、建材工業得到飛速發展,自動化程度也日益提高,主要檢測參數仍是這四大參數,其內容更豐富了。
_ 1 _
液位(Level)是從蒸汽時代開始就有的四大熱工參數(溫度、壓力、流量、液位)之一。
20 世紀二次大戰以后,隨著經濟的恢復發展,電力、冶金、化工、石化、采礦、建材工業得到飛速發展,自動化程度也日益提高,上述工業過程控制中,主要檢測參數仍是這四大參數,當然,其內容更豐富了。
液位也從早期只是測量水位、發展到各類液體如:酸、堿、化工液體、各種油類的液位,并且延伸到不相容液體的界面如:油—水界面,水中的固態沉淀物界面(污泥界面)等,以及散裝固體料位如:煤、礦石、砂、水泥、谷類等。
英文仍是Level 來涵蓋以上測量內容。而中文如仍用液位顯然不妥,故近年來逐步用物位來作為這類參數的中文名稱,具體的定義應為:不同相或不相混物料其分界面的位置稱為物位。
根據不同相物料,可細分為:液位(氣—液相界面位置)、料位(氣—固相界面位置),液—液相界面位置,液—固相界面位置等。
_ 2 _
物位儀表技術現狀
物位是過程參數中最簡單的參數,借助簡單工具(量尺),甚至目測就能知道物位值。
直到20世紀50年代以前,主要還是測量液位,主要的方法是用機械原理的浮子式、浮力式及亞力式,用指針就地指示液位,或進行位式控制。
另外就是用于目測的玻璃板(管)液位計,窺鏡等,嚴格意義上不能算儀表,只是設備的附件。
國際上歷史有七,八十年的物位儀表公司,早期也都是生產這些現在看來很簡單的產品。
20世紀50年代起,電測技術的發展促進了電氣式液位計的發展。
除了簡單的電極式液位控制器外,最先被應用的是電容式物位控制器,以及在這基礎上發展的連續式電容物(液)位計。
浮子式之類機械式液位計也被附加電氣裝置、使能給出電氣控制信號或將測得的液位信號用電氣信號遠傳。電動壓力(差壓)變送器也廣泛用來測液位,使液位測量儀表從純機械型向電氣型發展。
物位測量技術的迅速發展是從20世紀70年代后期起,由微電子技術的迅速發展而帶動起來的。
首先是微電子技術促進了工業自動化的發展。PLC、PC、DCS等的應用對物位計及其他各種現場檢測儀表提出了巨大的需求。
同時微電子技術又使非電量電測技術有了飛躍進步,發展了許多新型的物位檢測方法,以及電子型的物位檢測儀表,使整個物位儀表領域有了非常巨大的改觀,使原來以機械式原理為主的物位儀表,發展為以應用微電子技術的智能儀表為主。
近年來發展較快的物位儀表有以下幾類。
1. 電子型限位式物位控制器(物位開關)
在物位的過程控制中,很多場合只需要將物位控制在一定范圍內,而并不需要精確測量其位置;或在物位越過某一極限位置(高位或低位)時,發出控制或報警信號,這類應用的需求量很大,早期主要應用浮球式液位控制器或電接點式液位控制器。
由于原理限制,許多場合不能應用,電子型物位控制器的發展極大地擴展了這類應用。
最典型的產品就是振動阻尼式物位控制器(音叉物位開關),不但能應用于液體,還能應用于固體物料,有多種形式的信號輸出,有些還有自診斷功能。
此外,還有多種原理的產品,如:超聲式、光導式、熱導式、雷達式等等,都是微電子技術與非電量電測技術結合的產品。
2. 機-電一體化的物位儀表
微電子技術和傳統的機械原理的物位測量技術相結合,使原有的儀表性能有很大提高,如電浮筒液位計,并且發展出許多機電一體化的物位測量儀表,如:磁致伸縮液位計、伺服型浮子液位計、重錘式物位計等,應用越來越廣。
3. 非接觸的TOF(行程時間)測量原理
TOF(Time of Flight行程時間或傳播時間)測量原理,又稱回波測距原理,是非接觸測距的一種方法,是近年來發展最快、應用最廣的物位測量新技術。
原理是:安裝在料倉頂部的探頭向倉內發射某種能量波,能量波傳播到被測物料面上時,在物料面上反射并返回探頭被接受,波的來回傳播時間就是距離的量度,可以據之計算出物位。
可以應用的能量波有機械波(聲或超聲波)、電磁波(通常為K波段,C波段或X波段的雷達波),光波(通常為紅外波段的激光)。
相應的物位計稱為:超聲物位計、雷達物位計及激光物位計,都是電子型的物位計。
這3種原理的儀表中,超聲波物位計已應用了30多年,技術已成熟;雷達物位計是近十幾年來發展起來的,發展速度很快,應用也越來越廣;激光物位計雖然技術也已成熟,由于原理上的原因,應用面較狹。
總體來說,這類儀表已成為物位測量中非常重要的手段,應用增長很快。
4. 大型儲罐液位精密計量
液體石油產品以及化工液體的轉運、倉儲管理中,許多大型儲罐需高精度測量液位,以計算儲量,或進行貿易結算。
按國際慣例,用于貿易結算的液位計測量準確度需在±1mm以內,用于庫存管理的液位計,測量準確度在±3mm以內,都屬于計量級的液位計,量程一般為30m或更大。
能滿足這類要求的液位計有:伺服型浮子液位計,高精度雷達(微波)液位計,磁致伸縮液位計等。
由于都是結合了微電子技術,除了能達到高精度測量液位外,都有數字通訊接口,并可以和平均溫度計、壓力傳感器結合進行綜合測量。
目前國內對大型儲罐高精度計量液位是用量油尺人工計量(按國家標準)。國際法制計量組織建議成員國允許液位計作為計量器具來使用。
我國雖然已進口了不少計量級的液位計,但并未用作計量器具使用,因為尚未有相應準確度的檢驗標定裝置及檢驗規程。
根據我國計量器具產品監督管理工作需要,2010年國家質檢總局批準國家大容量第一計量站建立國家固定儲罐自動液位計型式評價實驗室,開展固定儲罐自動液位計型式評價工作。
目前液位計型式評價實驗裝置已完成,型式評定大綱也在制定中,這有助于我國儲罐液位計量的自動化。
綜上所述,電子型物位儀表已成為物位儀表中主流,即使機械原理的儀表許多也是結合了微電子技術成為機電一體型的儀表。
_ 3 _
流程工業等領域物位儀表應用狀況
1. 水泥工業
水泥工業是基礎工業之一。主要是固體物料的采掘、加工處理、傳送、儲存、包裝外運等過程,需用大量物位儀表。主要工作于兩個領域:
檢測位置信號,用于控制泵、加料裝置、報警器及其他操作器。
檢測料倉或料斗中的料位,用于庫存管理。
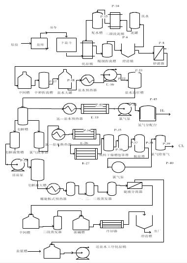
圖1-4-1是水泥工業流程圖。物位計用于生產過程中的許多部位,具體如圖1-4-1所示。

圖1-4-1 水泥工業流程圖
初碎機
圓錐回轉破碎機是最通用的,在初碎機中有兩種主要應用:
卡車定位—超聲換能器水平安裝在翻斗卡車的通道上,并且接線到控制紅、綠燈的電路中。當卡車工作時,超聲系統連續監視它的位置。
當它到達正確的傾倒位置時,報警繼電器閉合,綠燈亮,發信號給駕駛員,卡車上的礦石可以安全的傾倒入破碎機中。
巖石料斗—位于破碎機下面,超聲物位換能器監視破碎后的石塊的物位。

圖1-4-2
采石場料堆
粉碎后的石灰石從破碎機用堆取料機轉運至堆場。
超聲物位換能器監測料堆的表面輪廓,對堆場中石灰石原料進行庫存估計,保證庫存。
超聲物位換能器安裝在皮帶機頭監視從卸料點到料堆頂部的距離,當兩者之間的距離到達編程設定點,報警被觸發,發出信號,抬高或旋轉皮帶至新的位置。
庫存管理對于超聲物位監測系統而言是一般應用。超聲物位換能器堅固的結構以及方便的遠程控制器監控,可以說分體超聲物位測量系統是實現料堆物位監測的理想技術。

圖1-4-3

圖1-4-4

圖1-4-5
二級粉碎機
在這典型的噪聲、潮濕和骯臟的環境中,超聲物位換能器檢測緩沖倉中的物位。超聲物位系統也用于粉碎機的進料槽監測料槽堵塞。
生料磨機給料倉
粉碎的礦石從二級破碎機轉送到給料倉中。在給料倉目前通常采用雷達料位計監視料倉中礦石物位。
該應用是典型的原料庫存管理,雷達料位計監測料倉內儲存物料的物位。
生料磨
生料磨是典型的棒磨機,它將生料(包括添加劑)磨成細粉,然后傳送到窯中。混合的生料被連續地饋送入生料磨。
雷達料位計在輥道上的磨輥的高度,實質上是監視輥道的深度。操作員根據磨輥高度來調節加料速度,以保持恒定的輥道的深度,改善磨的效率及防止磨輥損壞輥道。
窯喂料倉
被粉碎的物料從原料倉被傳送到窯喂料倉(有時被稱為連續給料倉,因為物料被不斷的饋送進出這個料倉),在那里它被儲存及預熱,準備用于送入窯中。
超聲波料位計監測在這個料倉內的物位,但是由于粉塵很大和環境影響,近年來逐步為雷達料位計所取代。近年來,許多窯給料倉用西森自動化雷達物位計來裝備,它們能克服惡劣的環境,獲得了很大的成功。
超聲波也可以工作,但是取決于粉塵程度,在合適的場合是替代雷達的低價格的替代選擇。

圖1-4-6
熟料倉
熱窯中輸出的物料被稱為熟料。尺寸范圍從粉到拳頭大小塊狀,在被磨成粉之前被儲存在該料倉中,因為物料直接來自熱窯,溫度很高。雷達料位計在熟料倉料位中的測量非常成熟。
添加劑倉和煤倉
這些倉儲存物料,用來添加到生料磨機過程中,并且和粉碎的石灰石在進入窯前混合。它們也保存物料,在熟料最終磨碎期間添加。這些料倉容納沙、鐵礦石、石灰、石膏、熟石膏或其他用于調節水泥成分的物料。
煤倉儲存在窯中燃燒的煤—燃燒產生的熱有助于從生料到熟料的化學變化。超聲系統監視用于庫存的料倉內的物位。

圖1-4-7
成品水泥庫
這些料倉儲存成品水泥。一旦熟料和其他添加劑通過球磨機將它們磨成細粉,就被輸送到儲倉中,等待通過卡車、列車裝運出去或進一步包裝成袋裝水泥。
成品水泥是極細的,含水量很少,這使它容易飛揚。超聲物位測量系統在這種場合的性能不是很適用,它取決于很多因素,包括料倉高度、粉塵收集系統、換能器安裝位置、換能器的瞄準以及加料方式。
在這種高粉塵應用場合,雷達料位計如:西森自動化雷達物位計可以可靠穩定的工作。
2. 環保工業
環保工業是超聲波物位計最大的市場。從水/污水系統到凈水系統,超聲傳感器測量明渠流量、操縱泵、激勵報警器及控制添加劑的庫存等。
收集系統:提升站/泵站/集水井
在市政水處理廠中,一個地下的輸送收集系統將原始污水從住宅及工業用戶,傳送到污水處理廠。泵站(又稱抽水站)遍及城鎮的各個角落,在泵站內污水被收集在集水井內,并由各集水井泵送到污水處理廠。

圖1-4-8
超聲液位計監視和控制泵站內的污水液位。正如你從附圖泵站照片上看到的,在井里有許多障礙物—超聲波的窄波束角和非接觸的特點使它成為監視集水井液位的理想技術。
西森自動化超聲控制器結合了先進的技術,能提供比簡單的泵控制更多的功能,能監視泵運行時間、泵的故障、泵啟動和循環啟動,以平均泵的磨損,或優先磨損某個泵。
有獨特的定時特點,附加有更多的優點。泵的ON/OFF設定點可以根據一天中的時間自動地變化,回避在峰值電價期間抽水, 以節能。
實時時鐘控制允許設定點根據一天中的時間接點改變在典型的集水井安裝中,它能在峰值電價以前抽空井,然后推遲抽水,直到昂貴的電價時段過去。在大多數情況下,可以避免電力公司在高峰期間的懲罰性電價。

圖1-4-9
LUT400泵控制和物位測量系統提供最佳解決方案,以管理污水收集網絡,使用液位計來監視泵狀態和泵送體積,數字輸入獲取了現場和泵數據,提供了一個完整的綜合系統。

圖1-4-10
泵站設計處理的流量是由所服務的居民產生的,但是隨時間、人口的變化,要求的處理量會改變,很難提前預判。泵送體積提供真實的趨勢數據,用于對收集系統效率的監視。
保持管道從泵站到污水處理廠完全密封是不可能的,地下水滲透是不可避免的。泵送體積的監視可以提供管網信息,以測定滲漏位置。
監測的流量數據遠程傳遞到SCADA系統,管網容量能夠被有效的使用,這允許有效資源管理和幫助診斷結構問題。
雨水池
在某些情況下溢流常常產生,暴雨水池被用來收集污水及雨水,以防止流到臨近的河流中。一旦暴雨減弱,水被抽回到收集系統中用于處理。超聲液位計用于監視這些水池中液位。

圖1-4-11
污水處理廠主泵站
主泵站是位于污水處理廠的一個中心泵站—城市內的所有遠程泵站最終都把它們的污水泵送到中心站。現場類似于遠程泵站,但是集水井大得多,通常井內障礙物較少。
超聲液位計監視系統和控制泵,來傳送污水進入處理廠以及在處理廠中保持及時處理污水。

圖1-4-12
溢流、暴雨水罐
位于污水處理廠的溢流罐提供和暴雨水池相同的功能。當污水處理廠工作于最大能力時,它們收集混合的污水和雨水,起儲存作用。一旦進入處理廠的流量低于最大處理能力,溢流的水被抽入處理工廠進行處理。
進入流道(流入流槽)
流入處理廠的流量需要被監視和控制,以保持處理廠效率。如果進入的流量超過了額定能力,將它保存到暴雨水池中(見上),以后一旦流量返回到正常值,抽水送回進入口。
通常用明渠一次測量裝置如流槽或堰,以及使用超聲技術的二次測量儀表提供高精度液位測量,來監視流入的流量。
流量數據必須記錄,以便保證下列要求:
處理廠工作于允許范圍內。
對于現場環境法規的合規報告是準確的。
隔柵
隔柵被安裝在污水處理廠進水渠道上,用來阻擋無機垃圾等廢棄物。在上游側積累的垃圾會導致下游側水位的降低。當足夠多的垃圾集聚時,啟動一個耙子,清除隔柵垃圾,以保持水流暢通。在清理前垃圾是水浸泡的和晾干的。
使用安裝在隔柵兩側的兩個換能器來測量隔柵上游和下游的水位。在液位差達到用戶設定值時,繼電器操縱耙子工作,以清除垃圾。

圖1-4-13
固體物位測量
被耙子和沉淀池除去的垃圾和砂被收集到一個用超聲物位計監視的容器(或垃圾桶)中。一旦加滿,超聲波物位計就提供報警給用戶,可以用空的桶來替換。

圖1-4-14
化學罐
化學物如:用于澄清器中的明礬或最后排放前將水消毒的氯,存放在現場日常使用。超聲液位計監視這些罐中液位用于庫存管理目的。

圖1-4-15
最終流出物/排出流量
所有處理廠向周圍環境排放時,在數量及質量上必須符合地方法規,所以在這階段準確度是重要的。
一次儀表如堰或者流槽,污水流過它們,并且給出高準確度測量,所以經常使用。排放的質量必須被監視,典型的是采用取樣的方式。
為了準確測量流量,可以使用一次測量儀表和LUT400結合的明渠流量監視儀。LUT400使用已知的水頭對流量的關系式,或英國及ISO標準來將高準確度的超聲液位測量值轉換為流量值。全部的數據記錄功能被用來記錄日流量積算值及流率。

圖1-4-16

圖1-4-17
污泥處理
污泥是水被抽走后沉淀下來的有毒的廢料,它必須小心地處理。它的處理受高度管制,所有的過程要仔細的檢查。因而庫存測量在污泥管理中起重要作用。超聲和雷達物位計都可應用。
沼氣
消化池中產生的沼氣(甲烷)通常被儲存在浮頂氣柜中。這些氣體使用于處理廠加熱或自備電廠發電。超聲系統用于監視氣柜浮頂高度,也就是儲氣量。
消化池液位
這個應用場合用超聲波來測量液位,由于甲烷影響聲速,所以準確度會受到影響。目前,雷達液位計可提供更準確更低成本的測量,在這種場合成為替代超聲波技術的首選技術。

圖1-4-18
脫水、真空過濾器
用超聲波來監視真空過濾器中的污泥物位,當物位太低時控制泵從污泥罐中泵送更多污泥到過濾器中去。
3. 石化、化工
石化、化工等行業主要應用液體介質,少量是固體介質。應用場合為反應罐(塔)、原料儲罐、及成品儲罐。以及流入市政污水管以前的污水預處理。
反應罐等有高溫、高壓工況,應用的物位儀表種類為:雷達液位計、導波雷達液位計、電浮筒液位計、磁翻板液位計、電容液位計等。

圖1-4-19
典型的液體儲罐是儲存液體化學物、酸、堿等容器。儲罐高約10m。或臥式罐,約3~4m。常用的液位儀表為:非接觸的雷達、超聲液位計,接觸式的電容、磁致伸縮液位計。
固體料倉區別于氣體、液體儲存容器,儲存固體松散顆粒,在自然狀態下,會形成不同的堆積形態,用氣動傳送,物料有一定安息角。
儲存塑料粒子或粉末等固態物料的料倉通常高而窄,高度達30m或更高,部分底部為錐形下料斗,內部可能會增加支撐結構增加了測量難度。
常用測量儀表為:非接觸的微波物位計,接觸的重錘等。首選的物位計是高頻的微波物位計。
西森自動化雷達物位計采用78GHz高頻率,波束角窄,并且標配氣體吹掃和角度調制器,能成功地應用于該場合。
在鹽化工中,比較集中的應用了接觸式和非接觸式測量、液位計和固體料位計,比方說聚氯乙烯(PVC)項目。
目前國內由于資源特點,主要采用電石法PVC工藝。物位儀表集中應用于某些工段,具體如下:

圖1-4-20
原料倉
石灰石及焦炭作為電石生產的原料,是工藝生產的源頭,符合電石生產工藝要求的石灰石及焦炭經破碎后輸送到原料倉,原料礦石通過鏈斗輸送機轉送到電石爐進行下一步反應,考慮到測量環境的粉塵、礦石顆粒的特點,固體雷達料位計可以實時、準確監控料倉物位。

圖1-4-21
電石爐
當配料系統自動完成原料倉礦石兩種原料的稱重和配比后,爐料由鏈斗輸送機輸送到電石爐頂的快速下料斗,經過爐管向電石爐內投料,反應生成乙炔,與電解生成的氯反應最終生成VCM。
從熱力學的角度來講,取決于電極位置的布置和一氧化碳抽取裝備的位置,目前國內電石爐一般都采用圓形爐,爐四周分布若干快速下料口。
鑒于安全、穩定的考慮,固體雷達料位計可以滿足現場應用要求。針對性的本安及隔爆設計,小喇叭設計,安裝方便;窄波束角,有效避開安裝支撐等障礙物;專業防塵罩,確保長周期、穩定運行。
燒堿裝置
作為PVC項目的配套工段,燒堿裝置產出鹽酸、NaOH等各類酸堿溶液,需要嚴格監控物料液位。該工序對于物位計的密封形式、防腐性能以及信號穩定性要求較高。
全塑封天線,K波段高頻液位雷達,整體膠封設計,配合最先進的過程信號處理技術,有效解決測量難題。

圖1-4-22

圖1-4-23
VCM(氯乙烯)
氯乙烯單體是PVC工藝的產品,通常存放于大型球罐中,由于VCM易揮發,有毒,介電常數較低,且需要精確控制球罐內液位, 導波雷達系列作為高精度的接觸式雷達液位計,耐極端溫度和壓力,很好地滿足現場要求。
4. 發電
燃煤發電廠主要的應用場合為;原煤、粉煤及飛灰。原煤倉應用較成熟,雷達、超聲物位計都可應用。30米以上大量程料倉,雷達物位計為首選,其價格也有優勢。
飛灰是煤燃燒后的殘留物,被回收和處理,用作硅酸鹽水泥的填充物。靜電除塵的小灰斗中用高溫靜電物位開關作為高位控制,在灰斗儲滿后,氣動送到大灰庫中。
灰庫
灰庫的工況較復雜:
倉高可達49 m。
從頂部氣動輸送進料。
從底部充氣,以免板結。
氣動送料產生巨大漩渦粉塵,加上飛灰介電常數較低,使準確測量物位變得困難。早期曾用超聲波物位計來測量,靜態時能可靠測量,吹氣時粉塵漩渦使超聲波信號衰減,不能可靠測量。
雷達波傳播不受粉塵影響,但飛灰低介電常數使反射困難,故低頻雷達波在料面上反射信號小,多年來一直沒找到好的解決方案。
西森自動化推出的高頻雷達物位計采用78GHz高頻雷達波,波束角小,能量集中,在飛灰料面上也能得到良好反射,能可靠應用,成為飛灰、成品水泥等細粉料位的首選產品。
原煤倉
大型燃煤電廠通過燃煤產生蒸汽來發電,保證煤倉中煤的存儲量,對避免中斷發電和擾亂供電是至關重要的。需要連續測量煤倉中料位,包括加料和卸料時。沒有連續的料位數據,對輸煤管理是困難的。
工況:煤倉用輸煤皮帶或加料車加料,沿軌道移動,分發煤進入每個煤倉。當某個煤倉加滿時,自動移到較空的料倉繼續加料。
多年來,超聲波物位計成功地應用于原煤倉料位測量。超聲波探頭有自清潔功能,每次發射時的機械振動使灰塵難以在換能器上積聚,可免維護。
雷達技術的發展使在30米以上的料位測量時,雷達波的價格更低,它不像超聲波物位計那樣,隨量程增加,價格增幅較大。故在煤倉等固態料位測量時,在15~20m以下時,超聲波是首選;在30m及以上時,雷達物位計是首選。
但隨著雷達物位計的性價比越來越高,為了避免粉塵影響,固態料位的測量可能也全部采用雷達物位計。
煤倉高料位控制通常用射頻電容物位開關或阻旋物位開關。在煤加到設定的高位點時,控制加料車移動到其他料倉加料。在落煤管堵煤報警控制通常也用射頻電容或阻旋物位開關。當落煤管堵塞時,報警開關給控制信號,停止進煤。
煤倉料位的連續測量和高位控制使煤倉加料自動化,煤的處理更精確,更有效,提高了料倉的儲存能力。操作人員可以透過粉塵觀察煤的真實料位,保證料倉中始終有足夠的煤供鍋爐燃燒。
5. 油氣
高質量的油氣鉆井設備的控制和信息系統的客戶需要一種技術來監視鉆井泥漿池和罐內的液位。
鉆井泥漿是鉆井時的重要因素,精確測量鉆探設備中的鉆井液體循環系統中的總的泥漿體積,對安全和工作效率是非常重要的。很多種技術包括機械浮子都不成功。
鉆井流體或“泥漿”被泵入鉆探管中,在那里穿過接管冷卻鉆頭,然后泥漿沿洞上升回流到地面,泥漿和形成的鉆屑一起清掃鉆的洞、泥漿潤滑鉆桿和冷卻鉆頭。
泥漿柱的重量防止液體進入鉆井孔,防止“噴出”。通過液體靜壓力,它也有助于防止坍塌。液面增加表示汽、油或者其他流體進入鉆井孔。如果鉆井液面減少,循環不能進行,如果不加以抑制,任何一種情況都能導致噴發。
條件
泥漿罐通常是方形或者矩形的互相聯通的鋼罐,使用于海上石油鉆井、收納大量鉆井泥漿、流入鉆井循環系統。
在陸上鉆井,這些罐被稱為泥漿池,在地面上挖一個池以容納鉆井泥漿。
解決方案
西森自動化是一體化超聲波液位計,非接觸的超聲技術,既不對物料污染,又沒有易磨損的移動部件,免維護。
先進的回波處理不理睬運動的攪拌翼上的反射,鎖定在被測液位上而不是障礙物上;采用2吋NPT的螺紋連接,安裝簡單。無論容器內有無介質,都可以安裝和校準。
一臺標準型號液位計適用于多個容器;量程從低至30cm至高至5m以上(由于防爆場合要求,需要選用本安全認證產品)。
優點
可靠的非接觸液位測量,避免了電子機械裝置有的磨損和斷裂,減少了維護和更換成本,實質上節省了支出,因為提供了重要的鉆井參數的監視,安全性和鉆井效率都得以顯著提高。
經典案例 這些是您身邊的案例......
工程師感言
如果您對西森液位變送器興趣或有疑問,請點擊聯系我們網頁右側的在線客服,或致電:400-800-8223
西森——您身邊免費的自控工程師
------ 責任編輯:西森自動化-朱工
版權所有http://www.sisen.com.cn(西森自動化)轉載請注明出處







.jpg)
.jpg)
.jpg)
.jpg)
.jpg)
.jpg)
.jpg)
.jpg)
.jpg)
.jpg)
.jpg)
.jpg)
.jpg)
.jpg)

















